Презентация, доклад по ОП.04.Основы геодезии

Понятие номенклатуры в топографии абсолютно отличается от её других значений в нашей повседневной жизни. Это и совокупность или перечень названий, терминов, употребляемых в какой-либо отрасли науки, техники, искусства и т.п., это и круг должностных лиц, назначенных

Слайд 1Номенклатура карт и планов

Номенклатура карт и планов

Слайд 2 Понятие номенклатуры в топографии абсолютно отличается от её других значений в

нашей повседневной жизни. Это и совокупность или перечень названий, терминов, употребляемых в какой-либо отрасли науки, техники, искусства и т.п., это и круг должностных лиц, назначенных вышестоящей инстанцией.
Смысловое понятие номенклатуры в топографии исходит из того, что принимаемые положения должны обеспечивать однозначное обозначение листов топографических либо каких других карт различных масштабов.
Понятие номенклатуры в топографии абсолютно отличается от её других значений в нашей повседневной жизни. Это и совокупность

Слайд 3Номенклатура – это система обозначения листов карт разных масштабов.

Разграфка – система

деления поверхности Земли меридианами и параллелями.

Каждый лист ограничен рамкой.

В основу деления карт на листы принята международная разграфка карт масштаба 1:1 000 000.
Номенклатура – это система обозначения листов карт разных масштабов.Разграфка – система деления поверхности Земли меридианами и параллелями.

Слайд 6 Для получения такой карты земной шар делится меридианами через 6° на

колонны и параллелями через 4° на ряды.


Для получения такой карты земной шар делится меридианами через 6° на колонны и параллелями через 4° на

Слайд 7 Колонны нумеруются арабскими цифрами от 1 до 60 с запада на

восток, начиная от меридиана с долготой 180°.

Ряды обозначаются заглавными буквами латинского алфавита от А доV, начиная от экватора к северному и южному полюсам.

Колонны нумеруются арабскими цифрами от 1 до 60 с запада на восток, начиная от меридиана с долготой

Слайд 9 Колонны в своих границах совпадают с 6º зонами проекции Гаусса,

но нумерация их ведется от меридиана ±180º на восток. Таким образом, номер колонны отличается от номера зоны на 30 единиц в ту или другую стороны.

Предположим, что номер колонны в международной разграфке обозначен цифрой 47. Тогда номер соответствующей зоны Гаусса будет 47 – 30 = 17. Если номер колонны меньше 30, то для определения номера зоны следует к номеру колонны прибавить 30.
Колонны в своих границах совпадают с 6º зонами проекции Гаусса, но нумерация их ведется от меридиана

Слайд 10 Номенклатура листа топографической карты масштаба
1:1 000 000 составлена из латинской

буквы ряда и арабской цифры номера колонны. Например, S-47. Для карт южного полушария после номенклатуры в скобках указывают (Ю.П.).
Номенклатура листа топографической карты масштаба 1:1 000 000 составлена из латинской буквы ряда и арабской цифры номера

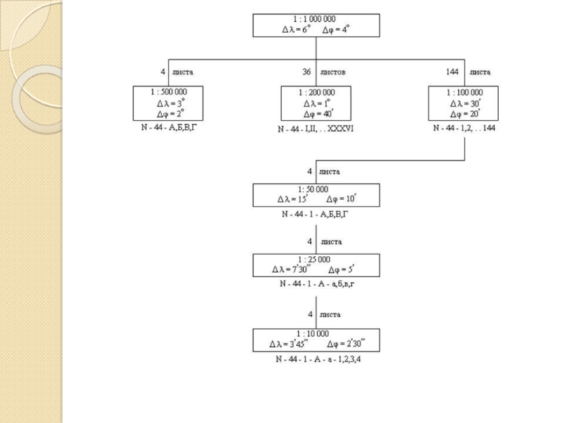
Слайд 11 Каждому листу карты масштаба
1: 1 000 000 соответствует 144 листа

карты масштаба 1:100 000, которые обозначаются арабскими цифрами (рис.).
Каждому листу карты масштаба 1: 1 000 000 соответствует 144 листа карты масштаба 1:100 000, которые обозначаются

Слайд 12 Номенклатура такого листа будет складываться из номенклатуры листа карты масштаба 1:1000000

с добавлением номера листа карты масштаба 1:100000, например, номенклатура последнего листа этого масштаба будет N-37-144.
Номенклатура такого листа будет складываться из номенклатуры листа карты масштаба 1:1000000 с добавлением номера листа карты масштаба

Слайд 13 Каждому листу карты масштаба
1:100 000 соответствует 4 листа карты масштаба

1:50000, которые обозначаются заглавными буквами русского алфавита А, Б, В, Г (рис. б). Номенклатура последнего листа будет иметь вид N -37-144-Г.

Каждому листу карты масштаба 1:100 000 соответствует 4 листа карты масштаба 1:50000, которые обозначаются заглавными буквами русского

Слайд 14 Одному листу карты масштаба
1:50 000 соответствует 4 листа карты масштаба

1:25000, которые обозначаются строчными буквами а, б, в, г. например, N-37-l44-Г-г.
Каждому листу карты масштаба 1:25000 соответствует 4 листа карты масштаба 1:10000, которые обозначаются цифрами 1, 2, 3, 4, например, N-37-l44-Г-г-4.
Одному листу карты масштаба 1:50 000 соответствует 4 листа карты масштаба 1:25000, которые обозначаются строчными буквами а,

Слайд 15 Листы карты масштаба 1:25 000 получают делением листов карты масштаба 1:50

000 на четыре части, каждая из которых обозначается строчными буквами русского алфавита. N-37-4-В-в.
Листы карты масштаба 1:25 000 получают делением листов карты масштаба 1:50 000 на четыре части, каждая из

Что такое shareslide.ru?

Это сайт презентаций, где можно хранить и обмениваться своими презентациями, докладами, проектами, шаблонами в формате PowerPoint с другими пользователями. Мы помогаем школьникам, студентам, учителям, преподавателям хранить и обмениваться учебными материалами.


Для правообладателей

Яндекс.Метрика

Обратная связь

Email: Нажмите что бы посмотреть